样品
成果详情
| 项目简介 | |||||
|---|---|---|---|---|---|
| 技术简介: | |||||
| 专利类型: | 发明 | 专利申请号: | CN202010321448.9 | 公开号: | CN111503666A |
| 专利权人: | 南方医科大学珠江医院 | 发明设计人: | 詹也男;赵佩林;康勇兵;彭玉莹;陈建平 | ||
| 所属领域: | |||||
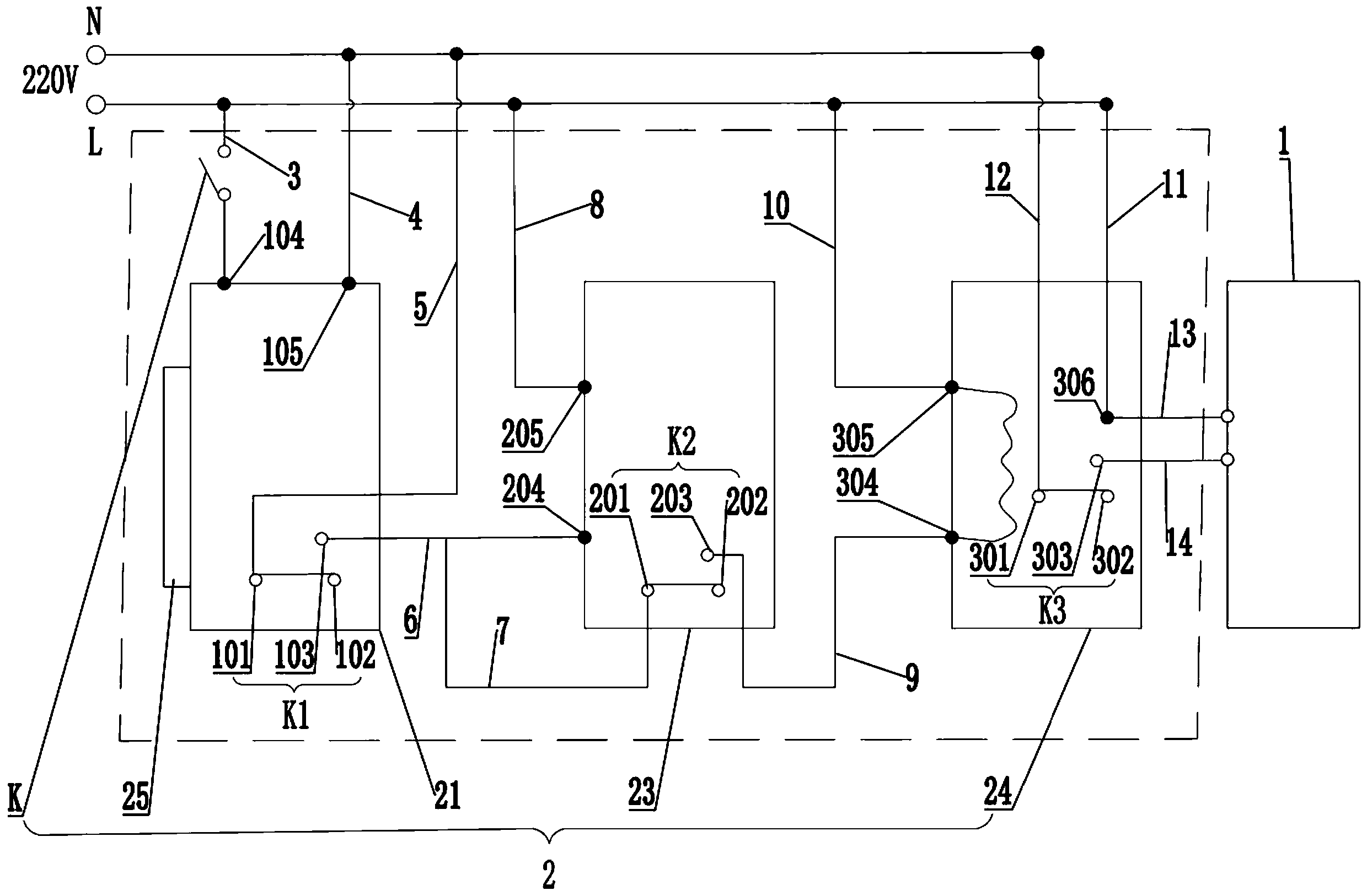
| 摘要: | 本发明公开了一种医院专用刷卡式微波炉控制方法,包括微波炉,在微波炉上设有控制元件,控制元件包括控制板、门开关、延时继电器、交流接触器、刷卡器;其包括如下步骤:通过延时继电器预设微波炉每次的工作时间;将食物放入微波炉关门并刷卡,控制板通电工作;通过控制板动作使延时继电器通电工作;通过延时继电器动作使交流接触器通电工作;通过交流接触器动作使微波炉通电工作;实时判断微波炉的工作时间是否到达工作时间,若是,微波炉停止工作并取出食物,若否,若中途取出食物即微波炉被动停止工作并返回将食物放入微波炉关门并刷卡步骤。本发明具有节能、能够避免微波炉因使用过久过热以及空烧而造成损害、保证微波炉使用寿命的优点。 | ||||
| 补充信息 | |||||
| 转让方式: | 成熟度: | 预估价值: | |||
| 市场前景: | |||||